数据在内存中的地址也称为指针,如果一个变量存储了一份数据的指针,我们就称它为指针变量。
在C语言中,允许用一个变量来存放指针,这种变量称为指针变量。指针变量的值就是某份数据的地址,这样的一份数据可以是数组、字符串、函数,也可以是另外的一个普通变量或指针变量。
现在假设有一个 char 类型的变量 c,它存储了字符 ‘K’(ASCII码为十进制数 75),并占用了地址为 0X11A 的内存(地址通常用十六进制表示)。另外有一个指针变量 p,它的值为 0X11A,正好等于变量 c 的地址,这种情况我们就称 p 指向了 c,或者说 p 是指向变量 c 的指针。
定义指针变量
定义指针变量与定义普通变量非常类似,不过要在变量名前面加星号,格式为:
datatype name;
或者
datatype name = value;
表示这是一个指针变量,datatype表示该指针变量所指向的数据的类型 。例如:
int *p1;
p1 是一个指向 int 类型数据的指针变量,至于 p1 究竟指向哪一份数据,应该由赋予它的值决定。再如:
int a = 100;
int *p_a = &a;
在定义指针变量 p_a 的同时对它进行初始化,并将变量 a 的地址赋予它,此时 p_a 就指向了 a。值得注意的是,p_a 需要的一个地址,a 前面必须要加取地址符&,否则是不对的。
和普通变量一样,指针变量也可以被多次写入,只要你想,随时都能够改变指针变量的值,请看下面的代码:
//定义普通变量
float a = 99.5, b = 10.6;
char c = '@', d = '#';
//定义指针变量
float *p1 = &a;
char *p2 = &c;
//修改指针变量的值
p1 = &b;
p2 = &d;
是一个特殊符号,表明一个变量是指针变量,定义 p1、p2 时必须带。而给 p1、p2 赋值时,因为已经知道了它是一个指针变量,就没必要多此一举再带上,后边可以像使用普通变量一样来使用指针变量。**也就是说,定义指针变量时必须带,给指针变量赋值时不能带。
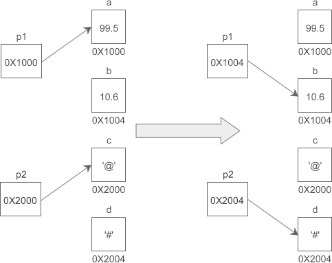
假设变量 a、b、c、d 的地址分别为 0X1000、0X1004、0X2000、0X2004,下面的示意图很好地反映了 p1、p2 指向的变化:
需要强调的是,p1、p2 的类型分别是float和char*,而不是float和char,它们是完全不同的数据类型,读者要引起注意。
指针变量也可以连续定义,例如:
int a, b, c; //a、b、c 的类型都是 int
注意每个变量前面都要带。如果写成下面的形式,那么只有 a 是指针变量,b、c 都是类型为 int 的普通变量:
int a, b, c;
通过指针变量取得数据
指针变量存储了数据的地址,通过指针变量能够获得该地址上的数据,格式为:
pointer;
这里的称为指针运算符,用来取得某个地址上的数据,请看下面的例子:
#include <stdio.h>
int main(){
int a = 15;
int *p = &a;
printf("%d, %d\n", a, *p); //两种方式都可以输出a的值
return 0;
}
运行结果:
15, 15
假设 a 的地址是 0X1000,p 指向 a 后,p 本身的值也会变为 0X1000,p 表示获取地址 0X1000 上的数据,也即变量 a 的值。从运行结果看,p 和 a 是等价的。
上节我们说过,CPU 读写数据必须要知道数据在内存中的地址,普通变量和指针变量都是地址的助记符,虽然通过 p 和 a 获取到的数据一样,但它们的运行过程稍有不同:a 只需要一次运算就能够取得数据,而 p 要经过两次运算,多了一层“间接”。
假设变量 a、p 的地址分别为 0X1000、0XF0A0,它们的指向关系如下图所示:
程序被编译和链接后,a、p 被替换成相应的地址。使用 *p 的话,要先通过地址 0XF0A0 取得变量 p 本身的值,这个值是变量 a 的地址,然后再通过这个值取得变量 a 的数据,前后共有两次运算;而使用 a 的话,可以通过地址 0X1000 直接取得它的数据,只需要一步运算。
也就是说,使用指针是间接获取数据,使用变量名是直接获取数据,前者比后者的代价要高。
指针除了可以获取内存上的数据,也可以修改内存上的数据,例如:
#include <stdio.h>
int main(){
int a = 15, b = 99, c = 222;
int *p = &a; //定义指针变量
*p = b; //通过指针变量修改内存上的数据
c = *p; //通过指针变量获取内存上的数据
printf("%d, %d, %d, %d\n", a, b, c, *p);
return 0;
}
运行结果:
99, 99, 99, 99
*p 代表的是 a 中的数据,它等价于 a,可以将另外的一份数据赋值给它,也可以将它赋值给另外的一个变量。
在不同的场景下有不同的作用:可以用在指针变量的定义中,表明这是一个指针变量,以和普通变量区分开;使用指针变量时在前面加*表示获取指针指向的数据,或者说表示的是指针指向的数据本身。
也就是说,定义指针变量时的和使用指针变量时的意义完全不同。以下面的语句为例:
int *p = &a;
*p = 100;
第1行代码中用来指明 p 是一个指针变量,第2行代码中用来获取指针指向的数据。
需要注意的是,给指针变量本身赋值时不能加*。修改上面的语句:
int *p;
p = &a;
*p = 100;
第2行代码中的 p 前面就不能加*。
指针变量也可以出现在普通变量能出现的任何表达式中,例如:
int x, y, *px = &x, *py = &y;
y = *px + 5; //表示把x的内容加5并赋给y,*px+5相当于(*px)+5
y = ++*px; //px的内容加上1之后赋给y,++*px相当于++(*px)
y = *px++; //相当于y=*(px++)
py = px; //把一个指针的值赋给另一个指针
【示例】通过指针交换两个变量的值。
#include <stdio.h>
int main(){
int a = 100, b = 999, temp;
int *pa = &a, *pb = &b;
printf("a=%d, b=%d\n", a, b);
/*****开始交换*****/
temp = *pa; //将a的值先保存起来
*pa = *pb; //将b的值交给a
*pb = temp; //再将保存起来的a的值交给b
/*****结束交换*****/
printf("a=%d, b=%d\n", a, b);
return 0;
}
运行结果:
a=100, b=999
a=999, b=100
从运行结果可以看出,a、b 的值已经发生了交换。需要注意的是临时变量 temp,它的作用特别重要,因为执行pa = pb;语句后 a 的值会被 b 的值覆盖,如果不先将 a 的值保存起来以后就找不到了。
关于 * 和 & 的谜题
假设有一个 int 类型的变量 a,pa 是指向它的指针,那么&a和&pa分别是什么意思呢?
&a可以理解为(&a),&a表示取变量 a 的地址(等价于 pa),(&a)表示取这个地址上的数据(等价于 pa),绕来绕去,又回到了原点,*&a仍然等价于 a。
&pa可以理解为&(pa),pa表示取得 pa 指向的数据(等价于 a),&(pa)表示数据的地址(等价于 &a),所以&*pa等价于 pa。
对星号*的总结
在我们目前所学到的语法中,星号*主要有三种用途:
- 表示乘法,例如int a = 3, b = 5, c; c = a * b;,这是最容易理解的。
- 表示定义一个指针变量,以和普通变量区分开,例如int a = 100; int *p = &a;。
- 表示获取指针指向的数据,是一种间接操作,例如int a, b, p = &a; p = 100; b = *p;。
